Irma Clara Sondón González
Universidad de Holgín, Cuba
https://orcid.org/0000-0002-6523-3548
iclara@uho.edu.cu
Marilyn de los Ángeles Cruz Díaz
Universidad de Holgín, Cuba
https://orcid.org/0000-0001-8034-4409
maryacd@nauta.cu
Aleín García Rivas
Universidad de Holgín, Cuba
https://orcid.org/0000-0002-1156-4069
senriquezr@uho.edu.cu
Soleima Beatriz Enrique Roche
Universidad de Holgín, Cuba
https://orcid.org/0000-0002-1219-9470
agarciar@uho.edu.cu
10/02/2022
23/08/2022
La investigación tiene como objetivo desarrollar las herramientas CAD en la carrera de ingeniería civil desde perspectivas profesionalizadas para introducirlas en la asignatura Representación Gráfica II. Para ellos se realizó un estudio del uso de estas herramientas CAD y la valoración de su importancia para la carrera de Ingeniería civil, así como las aplicaciones de la misma en el campo de la construcción. En el desarrollo del proceso investigativo se aplicaron métodos del nivel teórico, empírico y estadístico, que permitieron obtener la información tanto de las diferentes fuentes bibliográficas como de la práctica, para fundamentar, justificar la necesidad de la investigación y valorar la pertinencia de la investigación desarrollada. Logrando como resultado una transformación del programa y por ende de la concepción de la asignatura de forma general. El mismo fue concebido a partir de las resoluciones ministeriales, la experiencia profesional de los autores y la necesidad de transformar la visión que se tiene del uso y profesionalización de las herramientas CAD en el proceso de enseñanza aprendizaje de la Ingeniería civil. Se concluye que el programa es muy acertado, luego de su estudio y análisis por parte de los especialistas.
Carrera; Ingeniería Civil; profesionalización; herramientas CAD; representación gráfica.
The objective of this research is to develop CAD tools in the civil engineering career from professionalized perspectives in order to introduce them in the subject Graphic Representation II. A study of the use of these CAD tools and the evaluation of their importance for the civil engineering career was carried out, as well as their applications in the construction field. In the development of the research process, theoretical, empirical and statistical methods were applied, which allowed obtaining information from different bibliographic sources as well as from practice, in order to support, justify the need for research and assess the relevance of the research developed. As a result, a transformation of the program and therefore of the conception of the subject in general was achieved. It was conceived based on the ministerial resolutions, the professional experience of the authors and the need to transform the vision of the use and professionalization of CAD tools in the teaching-learning process of civil engineering. It is concluded that the program is very successful, after its study and analysis by the specialists.
Career; Civil Engineering; professionalization; CAD tools; graphic representation.
La universidad ha de liderar la innovación del sistema educativo e investigador con el objetivo de proporcionar los servicios de calidad que demanda la sociedad. En la actualidad las universidades ya se veían beneficiadas por las bondades derivadas de la incorporación de las Tecnologías de la información y las comunicaciones(TIC) y han dado inicio a la construcción de espacios virtuales de enseñanza y aprendizaje y perfeccionamiento de los ya existentes, ya sea bajo la modalidad a distancia o como complemento de la instancia presencial, lo que permitió en los momentos actuales de pandemia dar al traste con la situación y poder continuar con el proceso formativo.
La disciplina Representación gráfica, establece las bases del lenguaje universal de los profesionales de las Ciencias técnicas, sin distinción de especialidades, en tanto establece los fundamentos teóricos, metodológicos y normativos, que posibilitan la comunicación entre dichos profesionales, con independencia de su lengua materna, y de la herramienta tecnológica que empleen para la representación gráfica de los documentos de todo proyecto, por lo cual debe aparecer en los currículos de estas especialidades.
En todas las carreras universitarias de perfil científico-técnico, se imparten asignaturas específicas referentes a la representación gráfica. Un punto de referencia importante constituye la relación interdisciplinar de esta disciplina dentro de la carrera de ingeniería civil. (Urbina, 2021) En este caso específico a partir de una representación gráfica adecuada se logra interpretar y materializar las disciplinas relacionadas con el perfil del ingeniero civil, tales como: topografía; diseño de estructuras; tecnología de la construcción; diseño geométrico y drenaje; conservación de las construcciones entre otras asignaturas.
A modo general, las asignaturas de representación gráfica permiten desarrollar el pensamiento lógico, la imaginación espacial, la comunicación de ideas técnicas y creatividad en la solución de problemas geométricos con un enfoque ingenieril, y conocimiento elemental de las principales normas técnicas, propias para la gráfica de ingeniería, así como el dominio básico de las herramientas computacionales que se emplean en su producción y gestión para el dibujo técnico automatizado. Se ha enfocado a los trabajos de dibujo con las herramientas del software Autocad, conocido como Computer Aid Design (Diseño Asistido por Computadoras) que son programas de ordenador con el objetivo de crear, modificar, analizar y documentar representaciones gráficas bidimensionales o tridimensionales (2D o 3D) de objetos físicos como una alternativa a los borradores manuales y a los prototipos de productos.
Para ello y con la práctica de los comandos de este programa se construye el plano de una vivienda. Tiene como habilidad básica, la representación de planos con la información solicitada: microlocalizaciones, planos de plantas, elevaciones, cortes, axonométricos en AutoCAD, de forma tal que desarrollen las competencias necesarias para el resto de los proyectos dentro de su formación.
Especial importancia cobra en las carreras de ingeniería civil el uso de las herramientas CAD pues es a partir de la representación gráfica haciendo uso de las mismas que se logra interpretar y materializar la creatividad de sus diseñadores. Actualmente la mayoría de las CAD, incluyen lenguajes de programación para personalizar el sistema; se pueden preparar macros (cálculos y secuencias de diseño, usadas con frecuencia) con el objetivo de reducir el margen de error y eliminar la ambigüedad. Para realizar cualquier modificación en un plano, basta con recuperar el fichero que lo contiene y actuar en consecuencia: borrar, mover, copiar, seccionar, parametrizar, acotar y el trazado preciso de líneas curvas. Una de las peculiaridades de AutoCAD que aparecen en el artículo ¨El futuro del AutoCAD: Por qué pasar del CAD al BIM¨, es que incluye objetos inteligentes que permiten:
Entre las ventajas más significativas se pueden mencionar que el AutoCAD permite:
A demás de todas estas ventajas, existen razones por las que utilizar las herramientas CAD para el diseño. Entre las que se pueden citar: velocidad, no repetición, gran precisión, facilidad de rectificar, acotado rápido y sencillo, pueden imprimirse los planos, se introducen textos y las escenas reales pueden ser representadas en 3D. En lo referente a la gestión de la información, en el caso de CAD el peso principal de los archivos creados son planos independientes unos de otros. Todo lo generado puede ser administrado mediante bases de datos dentro del propio modelo. De ese modo es más fácil compartir documentación entre los trabajadores y tener una gestión de la información más eficiente.
Son varias las disciplinas que sirven de sustento al diseño asistido por ordenador, entre ellas se destacan: modelado geométrico, que se ocupa del estudio de los métodos de representación de entes con contenidos geométricos; técnicas de visualización que son esenciales para la generación de imágenes del modelo; técnicas de interacción gráfica que son el soporte de la entrada de información geométrica del sistema de diseño. También el diseño de interfaz de usuario que es uno de los aspectos más importantes de las herramientas CAD, la base de datos que permite el almacenaje de la información del modelo y los métodos numéricos que son a su vez la base de cálculo y simulación.
En general la última edición del AutoCAD se desarrolla bajo las premisas centrales de creación, administración y compartición.
Pero todas estas potencialidades no serían aprovechadas de forma adecuada sin una correcta profesionalización de estos contenidos en el proceso de enseñanza aprendizaje de la Ingeniería civil. Según Alonso, Cruz & Ronquillo (2020) para profesionalizar el contenido de la profesión se propone el método integrador de contenidos con enfoque didáctico profesional, en el cual se revela una lógica (procedimientos a seguir) que vincula al contenido del programa de estudio con las exigencias sociolaborales de la diversidad de puestos de trabajo asociados al objeto de la profesión, especialidad u oficio con visión actual y prospectiva.
La profesionalización “es el proceso que se evidencia desde el vínculo de la teoría con la práctica, mediante la fundamentalización, sistematización y problematización de los contenidos de la profesión y su correspondencia con las exigencias del modelo del profesional.” Abreu & Soler (2015, p.32). Para Pérez (2009) (citado por Alonso, Cruz y Ronquillo, 2020) concibe la profesionalización como:
una condición del proceso de enseñanza – aprendizaje, ya que constituye una particularidad de este proceso que propicia el crecimiento personal a partir de la correspondencia entre sus componentes didácticos (problema – objetivo – contenidos – métodos – medios – formas y evaluación) con las necesidades de los estudiantes y su conciliación con las exigencias del modelo del profesional, apoyado en la interrelación profesor – estudiante. (p.33).
Se comparte el criterio de estos autores pues debe realizarse la profesionalización mediante análisis inter y transdisciplinario, conciliar los contenidos del programa con las necesidades e intereses profesionales del trabajador en formación inicial o continua, así como con las exigencias sociolaborales de los puestos de trabajo a los que se debe enfrentar una vez egresado en las entidades laborales. A su vez Alonso, Cruz y Ronquillo (2020) reconocen los aspectos siguientes para la profesionalización del contenido:
El objetivo de este artículo es socializar la investigación realizada por los autores acerca del uso de las herramientas CAD en el proceso de enseñanza aprendizaje de la asignatura Representación gráfica para la carrera de Ingeniería civil de la Universidad de Holguín, Cuba.
La solución del problema se concreta a partir del estudio histórico–lógico para revisar el marco teórico en torno al objeto y el campo de la investigación con una perspectiva que permita un análisis histórico del desarrollo de la asignatura Representación Gráfica II de la carrera Ingeniería Civil. A su vez el sistémico estructural relacional permitió desarrollar el análisis del objeto de estudio, tanto teórico como práctico, a través de su descomposición en los elementos que lo integran, para determinar los aspectos que más inciden y su interrelación como resultado de un proceso de síntesis. El análisis documental para la búsqueda de información relacionada con la caracterización histórica, teórica y empírica del objeto de la investigación con énfasis en su campo.
Por otro lado, se realizó un estudio de las demandas de los empleadores de los egresados de esta carrera, que complementan las que fueron identificadas por medio de encuestas en los diseños de programas de Representación gráfica precedentes en la carrera respecto al encargo social y pertinencia del profesional que egresa, avalado por los conocimientos y cualidades siguientes:
En el último período han respondido a la premisa del Ministerio de Educación Superior de Cuba de perfeccionamiento continuo, que permite la formación de un profesional más integral. Se apreció una creciente evolución pues en esta carrera, como asignatura la representación gráfica haciendo uso de las herramientas CAD ha ido evolucionando para dar respuesta a las necesidades de cada etapa.
El plan de estudio E, proyecta la formación de un egresado de perfil amplio, con un vasto desarrollo del pensamiento lógico, y con un conocimiento elemental de las principales normas técnicas, propias para la gráfica de ingeniería; la integración de asignaturas; la reducción de las horas lectivas y la introducción de las TIC, así como la incorporación en la literatura docente de las nuevas normas cubanas aprobadas. El proceso de enseñanza - aprendizaje en los nuevos Planes de estudios en las universidades cubanas están concebidos a desarrollar la capacidad de aprender no solo a través de la clase como espacio educativo sino también con el estudio individual que juega un papel importante en este proceso, las ayudas pedagógicas y los medios de enseñanzas que deben apoyar el desarrollo de habilidades rectoras y la búsqueda para la salida de los problemas.
Se trabajó además con lo regulado en la Resolución 2 del 2018 “Reglamento de trabajo docente y metodológico en la Educación Superior”; que en el artículo 84 de dicha Resolución, expresa que los programas analíticos de las asignaturas deben contener, al menos, la información siguiente:
De igual forma, en su artículo 85, se tratan las indicaciones metodológicas y de organización, es el documento donde se precisan aspectos que contribuyen a la mejor interpretación y ejecución de los documentos rectores del plan de estudio. Constituyen una guía para el trabajo de los diferentes colectivos metodológicos en las universidades para su adecuada implementación práctica, considerando las particularidades de cada tipo de curso.
El instrumento evaluador para la recogida de criterios y el procesamiento de los datos, se basa en el método de escalonamiento de Likert. Este método consiste en un conjunto de ítems presentados en forma de afirmaciones o juicios ante los cuales se pide la reacción de los sujetos a los cuales se les pide colaboración. Las escalas que se usaron fueron las siguientes: Muy Acertado (5 puntos), Acertado (4 puntos), Ni acertado, ni desacertado (3 puntos), Desacertado (2 puntos) y Muy desacertado (1 puntos).
La valoración de la pertinencia de la asignatura Representación gráfica II se realizó mediante el uso de las herramientas CAD en el colectivo interdisciplinar al que pertenece. Para ello se envió el programa a un total de 6 especialistas.
Perfeccionamiento del programa en la asignatura Representación Gráfica II
Las TICs han tenido un enorme desarrollo en la última parte del siglo XX y comienzos del XXI, dando lugar a la denominada “sociedad del conocimiento” o “Sociedad de la información”. “El conocimiento se multiplica más rápido y se distribuye en forma instantánea, dando lugar a un mundo cada vez más interconectado”. (UNESCO, 2013). Las TIC pueden contribuir al acceso universal a la educación, la igualdad en la instrucción, el ejercicio de la enseñanza y al aprendizaje de calidad y el desarrollo profesional de los docentes, así como a la gestión, dirección y administración más eficiente del sistema educativo (UNESCO, 2016).
El acercamiento de los paquetes CAD/CAM hacia soluciones de visualización más avanzada conduce a que en estos momentos se produzca aparente convergencia. En los últimos 25 años, las técnicas de creación de imágenes con el ordenador han evolucionado desde el Sketchpad, el primer sistema infográfico intelectivo, a las actuales superestaciones gráficas y los potentes ordenadores personales, con increíbles capacidades gráficas hace una década.
Algunos programas CAD como el solid edge, solidworks, autodesk revit, robot cuentan con análisis y optimación de diseño, con el cual después de haber realizado el diseño geométrico, el objeto se somete a un análisis ingenieril, donde se analizan las propiedades físicas de este, para así cada vez acercarnos más a recrear la exactitud que se necesita. Parecido a esto se puede realizar una revisión y evaluación de diseño, en la cual podemos revisar si el elemento cuenta con alguna interferencia entre sus componentes, así podemos evitar problemas de ensamble, por eso ahora se cuenta con programas capaces de realizar animaciones o simulaciones para el cálculo de tolerancias y saber así los requerimientos de su manufactura.
La experiencia de la aplicación de la asignatura en los cursos anteriores, crean las condiciones para perfeccionar el diseño de la asignatura Representación Gráfica II en el plan de estudio E de la carrera Ingeniería civil en la Universidad de Holguín de acuerdo a la experiencia de su impartición, y a la necesidad de profesionalización de dicha asignatura con herramientas CAD que permita la apropiación integrada de los contenidos y el desarrollo de las habilidades necesarias para la Representación gráfica automatizada, para ello se siguió la siguiente estructura metodológica, como se expresa en la figura 1.
Figura 1. Componentes de un programa docente
Fuente: Tomado de Dorta, (2015)
Para el perfeccionamiento del programa de la asignatura Representación Gráfica II se toma como fuente el programa de la disciplina Representación gráfica y el programa de la asignatura existente lo que permite el rediseño de los objetivos, problema profesional, contenidos, habilidades profesionales, valores y las principales orientaciones metodológicas a considerar en el desarrollo de los temas. También se realizó el replanteo metodológico del sistema de clases, que contribuya al logro de los objetivos generales formulados en el programa analítico de la asignatura. Para ello el programa de la asignatura, Representación gráfica II con la utilización de herramientas CAD en el plan de estudio de la carrera Ingeniería civil se modificó, con los cambios siguientes:
Finalmente, el Plan temático de la asignatura quedo estructurado como se muestra en la tabla 1
Tabla 1. Plan temático del programa de Representación Gráfica II
| No | Temas | Formas de Organización | |||
|---|---|---|---|---|---|
| C | T | CP | TOTAL | ||
| 1 | Generalidades: software utilizados en el dibujo computacional: AutoCAD | 2h | 2h | ||
| 2 | AutoCAD: unidades de trabajo, sistema de coordenadas, escalas, entidades básicas de dibujo, comandos | 2h | 8h | 10h | |
| 3 | AutoCAD: capas, formatos de impresión, ventanas, gráficas, acotado, textos y tablas. | 2h | 4h | 8h | 14h |
| 4 | AutoCAD: herramientas útiles | 2h | 4 h | 10h | |
| 5 | Trabajo colaborativo en el diseño con AutoCAD. | 2h | 2h | 8 | 12h |
| 6 | Trabajo en Proyecto | 2h | 32 | 34 | |
| Total de horas | 12h | 6h | 56h | 78 | |
| Presentación del Proyecto | 2h | ||||
| TOTAL | 80h | ||||
C: conferencia; CP: Clase Práctica; T: tallerFuente: Programa de asignatura Representación Gráfica II (de los Ángeles,2021)
Para la evaluación de la asignatura se propone realizar un proyecto, el mismo está orientado atendiendo a los contenidos recibidos en las asignaturas Representación Gráfica I y II. Es de los cambios más significativos realizados. Aquí se tuvo en cuenta el Aprendizaje Basado en Proyecto (ABP) tal cual sucedió en la asignatura Representación Gráfica I. El método de aprendizaje basado en proyectos es una alternativa metodológica de la pedagogía profesional que contribuye a la profesionalización de la asignatura. Para ello se demanda que la formación de hábitos y habilidades con el fin de que los ingenieros sean capaces de elaborar y dirigir proyectos, y de comunicarse gráficamente como medio idóneo de transmitir sus ideas, lo que debe caracterizar a un profesional de las ciencias técnicas, promoviendo el espíritu investigativo y la superación.
Según Alonso, Cruz & Ronquillo (2022) el ABP constituye el proceso de apropiación de contenidos de la profesión durante la realización de un sistema de tareas profesionales en una dinámica espacial y temporal definida desde la unidad instrucción-educación-crecimiento profesional con la ayuda de recursos materiales y humanos, que vinculan y armonizan a la docencia con la inserción en el mundo laboral, el trabajo de investigación e innovación tecnológica, comunitario y con la familia, el cual tiene como resultado la formación profesional inicial o continua del trabajador. (p.297)
Por otro lado, los proyectos según Téllez (2005) deben ser: “Flexibles, capaces de admitir modificaciones, cambios según la necesidad. Motivadores, que despierten el interés por su realización. Desarrolladores, al posibilitar el desarrollo integral de la personalidad de los estudiantes.” (p.58)
Según Valera & Téllez (2019) “a través del proyecto profesional (…) se logra la socialización del aprendizaje individual de los estudiantes, y se establece la relación teoría-práctica en la solución de problemas profesionales (…)” (p.208).
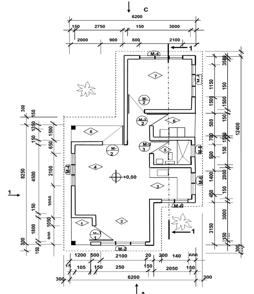
En ese sentido, como trabajo final, el estudiante debe elaborar los planos con el diseño de una vivienda de tres habitaciones, que contenga los planos de: microlocalización, arquitectura, albañilería, electricidad, elevación frontal del frente de la vivienda, elevación lateral derecha de la vivienda, detalle estructural de unión viga-losa y detalle hidrosanitario de zona húmedo de la casa.
El estudiante debe utilizar varias escalas normalizadas según los tipos de dibujos a realizar, así como las simbologías correspondientes. Se realizarán dos planos en el cual, de acuerdo al formato predeterminado, colocarán toda la información que se solicita. para ello debe hacer uso eso de los recursos y herramientas del AutoCAD. El trabajo es individual. La evaluación final del estudiante queda determinada por los patrones siguientes: asistencia, puntualidad, disciplina y permanencia en las aulas; participación sistemática en las clases prácticas mediante preguntas orales y en el desempeño en el dibujo; presentación en los talleres según fecha establecida en la planificación de la asignatura; confección, elaboración y entrega del trabajo final según fecha establecida en la planificación de la asignatura; uso del marco regulatorio en las normas de dibujo; creatividad; emprendimiento y laboriosidad.
Las pautas a seguir para las calificaciones de los estudiantes y comprobar el desarrollo de habilidades en el empleo de las herramientas CAD se tuvo el artículo 178 de la Resolución Ministerial No.2 del 2018 del MES, empleando las categorías y símbolos siguientes: excelente (5); bien (4); regular (3); y mal (2). Cada una de estas categorías expresan el grado de calidad alcanzado por el estudiante en el cumplimiento de los objetivos. Es importante señalar que el estudiante que obtenga la calificación de Mal (2) expresa que no domina los objetivos al nivel requerido. En este caso se realizará lo establecido en la Resolución Ministerial No.2 del 2018, del MES.
La evaluación final del estudiante queda determinada de la manera siguiente
A continuación, se muestran algunos ejemplos en las figuras 3 a la 6 de los resultados esperados por los estudiantes en la presentación del trabajo final de la asignatura:
Figura 2. Plano de microlocalización

Fuente: Zúñiga, Urbina y Boza, (2019)
Figura 3. Plano de Arquitectura

Fuente: Zúñiga, Urbina y Boza, (2019)
Figura 4. Ejemplo de un corte 2-2 de una vivienda
Fuente: Zúñiga, Urbina y Boza, (2019)
Figura.5. Ejemplo de detalle de una vivienda

Fuente: Zúñiga, Urbina y Boza, (2019)
Valoración de la pertinencia de la asignatura
La valoración de la pertinencia de la asignatura Representación Gráfica II se realizó mediante el uso de las herramientas CAD en el colectivo interdisciplinar al que pertenece, se envió a seis especialistas, y todos respondieron, para un 100 %. De ellos, el 50 % tienen más de 20 años de experiencia, dos son doctores y profesores titulares, para un 33,33 %, tres tienen la categoría de profesor auxiliar y el grado científico de Máster para un 42.9 % y dos son máster en ciencias y profesores asistentes, para un 33,33 %.
A continuación, se muestran las respuestas a los ítems emitidas por los especialistas y los resultados cuantitativos de cada uno, así como las sugerencias consideradas:
Los especialistas valoraron con buena la calidad del programa, la adecuada distribución de horas y consideraron acertado el desarrollo de competencias profesionales a través del desarrollo del programa. Coincidieron en lo importante de establecer límite de tiempo para la realización de las actividades elemento este que no se consideraba anteriormente en el programa. La evaluación propuesta fue considerada de muy acertado, este tipo de evaluación se considera motivadora y que permite a la totalidad de los estudiantes el desarrollo de habilidades y su puesta en práctica. De forma general fue considerada la propuesta de muy acertado resultando atractiva, creativa, dinámica y desarrolladora.
El estudio de las herramientas CAD, específicamente su implementación en la asignatura de Representación Gráfica II del Plan de estudio E, de la carrera Ingeniería Civil en la Universidad de Holguín desde perspectivas profesionalizadas, representa un paso de avance en el uso de los Softwares en el proceso de enseñanza-aprendizaje profesional que tributa de forma positiva y una potencialidad en la obtención de egresados con mayores niveles de competencias reclamo este de las entidades empleadoras.
El nuevo programa de Representación Gráfica II permitirá a los estudiantes desde su primer año integrarse en proyectos, pues es exigencia por parte del colectivo de carrera que todas as asignaturas que tienen proyectos exijan el adecuado uso de las herramientas CAD, por tanto este aprendizaje le será de mucha utilidad en el transcurso de su carrera y en su posterior desempeño profesional una vez culminado sus estudios ya que mucho de los egresados tendrán como ubicación laboral entidades de diseño.
A partir de la guía de revisión de documentos y el análisis realizado, de los diferentes planes de estudio por los que ha transitado la carrera de Ingeniería civil en Cuba, permite afirmar, que si bien de forma progresiva se han planteado objetivos y contenidos relacionados con la formación de competencias profesionales para el uso de los programas informáticos en el diseño gráfico aún no se logran altos niveles de aprendizaje y motivación, pues no es del dominio de las herramientas CAD, específicamente el Autocad por parte de todos los estudiantes al graduarse. Estando entre las principales esferas de actuación las entidades de diseño y servicios de ingeniería, las dedicadas a la gestión de proyectos, planificación física, de investigación, unidades docentes entre otras que exigen conocimientos profundos en el manejo de softwares que les permita el diseño y la representación gráfica.
Abreu, R. & Soler, J. (2015). Didáctica de la Educación Técnica y Profesional. Tomo I. Editorial Pueblo y Educación.
Alonso, L., A. Cruz, M., A. & Ronquillo, L. E. (2020). El proceso de enseñanza aprendizaje profesional: un enfoque actual para la formación del trabajador. Editorial Mar y Trinchera. Manta – Manabí – Ecuador.
Alonso, L., A. Cruz, M., A. & Ronquillo, L. E. (2022). Enseñanza aprendizaje profesional para formar trabajadores competentes. Editorial Libro Mundo. Ecuador.
Cruz, M., A., Zaragoza, N., I., Zúñiga, L., I., González, H. y Dotres, S. (2019). Problemas actuales de la Didáctica de las Ciencias de la Construcción. Ponencia presentada en la 9na Conferencia Científica Internacional de la Universidad de Holguín.
Dorta Cruz, L. y Zuñiga Igarza Libys Martha (2015). Programa de la asignatura para la formación económica de los ingenieros civiles. Trabajo de diploma en opción al título de Ingeniero Civil. Departamento de construcciones. Universidad de Holguín. 2015.
Ministerio de educación superior, (2018). Documento base para la elaboración del Plan de estudios E de la carrera de ingeniería civil. La Habana, Cuba.
Ministerio de educación superior, (2018). Resolución Ministerial N° 2 del 2018. Reglamento de trabajo docente y metodológico de la Educación Superior. La Habana, Cuba.
Ministerio de educación superior, (2019). Documento base del Plan de estudios E de la carrera de ingeniería civil en Holguín. Universidad de Holguín, Holguín, Cuba.
Téllez, L. (2005). Modelo didáctico del proyecto como forma de organización de la Práctica Preprofesional del Técnico Medio en Electricidad. (Tesis doctoral). Instituto Superior Pedagógico José de la Luz y Caballero, Holguín.
Urbina Reynaldo, M. O., & Cuervo Urbina, R. (2021). La Representación Gráfica en la carrera de Ingeniería Civil de la Universidad de Holguín, Cuba. Revista Científica de FAREM-Estelí, (37), 193–220. https://doi.org/10.5377/farem.v0i37.11218
UNESCO, (2013) Enfoques estratégicos sobre las TIC en educación en América Latina y el Caribe. Chile: OREALC/UNESCO.
UNESCO, (2016). Las TIC en la educación. Disponible en: http://www.unesco.org/new/es/unesco/themes/icts/
Valera, L. y Téllez, L. (2019). El proyecto profesional como forma de organización de la disciplina principal integradora de la carrera Licenciatura en Contabilidad y Finanzas. Revista Opuntia Brava, 8 (11), 204-213. Recuperado de: http:// http://opuntiabrava.ult.edu.cu/index.php/opuntiabrava/article/view/678.
© 2022 Revista Científica de FAREM-Estelí.
Este trabajo está licenciado bajo una Licencia Internacional Creative Commons 4.0 Atribución-NoComercial-CompartirIgual.